- 地址:
- 河北省泊頭市富鎮開發區
- 傳真:
- 0317-8041117
- Q Q:
- 28505225
活性炭吸附濃縮催化燃燒裝置(RCO)
活性炭吸附濃縮催化燃燒廢氣處理設備主要處理涂裝、印刷、機電、家電、制鞋、塑料及各種化工車間里揮發或泄漏出的有害有機廢氣的凈化及臭味,最適用較低濃度的、不宜直接燃燒或催化燃燒和吸附回收處理的有機廢氣,尤其是對大風量的處理場合,其處理效果顯著,經過處理的氣體經實時檢測可達標排放,均可獲得滿意的經濟效益和社會效益。
帥克環保生產的活性炭吸附濃縮催化燃燒設備主要由前置過濾系統、活性炭吸附(脫附)箱(催化燃燒床)、催化燃燒爐、電控系統、離心通風機、排風管道等組成。
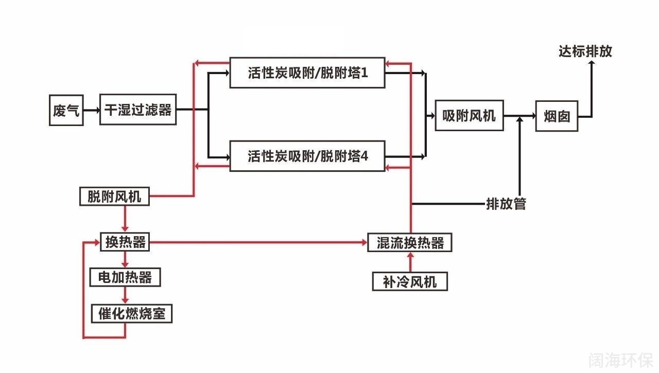
活性炭吸附濃縮催化燃燒工藝流程圖

催化燃燒床
帥克環保生產的活性炭吸附濃縮催化燃燒(RCO)有機廢氣處理設備的工作原理是在催化劑的作用下,有機廢氣中的可燃組分在較低的溫度下氧化分解的凈化方法。對于有機廢氣中的HC和有機溶劑蒸汽氧化分解生成二氧化碳和水并釋放出熱量。
活性炭吸附濃縮催化燃燒(RCO)需將待凈化處理的氣體先混合均勻并預熱到催化劑所需的起燃溫度,使有廢氣的可燃組分開始氧化放熱反應。

活性炭吸附濃縮催化燃燒床主要作用有以下幾點:
1)當有機廢氣進行處理的時候,活性炭吸附濃縮催化燃燒的內部加熱元件產生熱能后,通過風機和連接管道將熱空氣吹入活性炭床,使活性炭床升溫;

2)經過活性炭吸附工藝的活性炭在溫度變化后,廢氣中的有機物從活性炭中氣化解析出來,在風機負壓引導下有機物通過脫附管道進入催化燃燒床再次升溫并與填裝在催化燃燒床內部的貴金屬催化劑發生化學反應,有機物得到二次分解凈化。
3)當催化床溫度達到250~300℃時,有機物即可開始反應,利用有機廢氣燃燒產生的熱空氣循環使用,反應后的熱量達到一定值時加熱元件可以停止工作(即為無功率運行狀態).
4)活性炭脫附后的小風量、高濃度有機噴漆廢氣先進入換熱器進行換熱,實現對余熱的回收,換熱器后通過加熱器(采用多組電加熱管進行加熱)對有機廢氣進一步升溫,升溫后的有機廢氣達到催化劑作用下的起燃溫度。廢氣進入催化燃燒床,在催化劑的作用下,高溫裂解成 CO2 和 H2O,有機成分得到凈化,同時有機廢氣裂解釋放出熱量使氣體溫度進一步升高,凈化后的尾氣經過兩級換熱器實現余熱的回收利用。
活性炭吸附濃縮催化燃燒的預熱有機廢氣加熱處理采用無污染、運行穩定的電加熱方式,電熱管分成多組、由電控箱自動控制,采用 PLC 與系統溫度聯鎖控制,當廢氣溫度低于一定溫度時(可設定)電熱管會自動接通電源給廢氣加熱,當氣體溫度高于一定溫度時(可設定)電熱管會自動斷開一組、二組、多組或全部電源以節約電能及達到安全運行。當脫附氣體中的有機廢氣濃度達到 4000mg/m3 左右,基本可以實現熱量的自平衡,不需要開啟電加熱,達到節約能源的目的。

活性炭吸附濃縮催化燃燒反應是典型的氣-固相催化反應,其實質是在一定溫度下,共同吸附于催化劑表面的廢氣中的有機物(VOCs)與來自空氣中的氧發生催化氧化反應,徹底氧化分解成無害的 CO 2 和 H 2 O,并釋放反應熱的過程。借助催化劑可大幅降低有機物的起燃溫度,進行無焰燃燒,減少預熱能耗及 NOx 的生成.
5)活性炭脫附再生流程:當有機廢氣吸附床吸附飽和后,可啟動脫附風機對該吸附床脫附,脫附氣體首先經過催化床中的換熱器,然后進入催化床中的預熱器,在電加熱器的作用下,使廢氣溫度提高到280℃左右,再通過催化劑,廢氣中的有機物質在催化劑的作用下燃燒,被分解為CO2和H2O,同時放出大量的熱,氣體溫度進一部提高,該高溫噴漆廢氣再次通過換熱器,與進來的冷風換熱,回收一部分熱量。從換熱器出來的氣體分兩部分:一部分直接排空;另一部分進入吸附床對活性炭進行脫附。當脫附溫度過高時可啟動補冷風機進行補冷,使脫附氣體溫度穩定在一個合適的范圍內。活性炭吸附床內溫度超過報警值。
電氣控制設計
帥克環保生產的活性炭吸附濃縮催化燃燒有機廢氣處理設備采取西門子 PLC全自動化控制系統,配套觸摸屏、電動調節閥、變送器、報警系統等,本系統包含試車模式、手動控制模式、待機模式、系統自動開/關機安全程序。

安全保護措施包括:停電、火災、溫度異常、風車異常、系統設備異常停機、系統靜壓低于低報時停機保護聯鎖等。生產線處于事故狀態時,停機保護連鎖,尾氣旁通。
系統設備提供下列信息(HMI):風機、馬達運轉狀態、電機運轉狀態(Hz)、風機壓差值(ON/OFF)、設備運轉狀態與進出口壓差值、各點溫度、RTO溫度、報警信息等。
活性炭吸附濃縮催化燃燒控制系統特點:
(1)采用先進的 PLC 可編程控制器和具備良好人機界面的觸摸屏,輕松實現操作參數調整、優化操作;
(2)可靈活切換試車、自動、待機等多種操作模式;
(3)可實現自動開停車操作。
(4)現場電氣設備如風機電機和溫度傳感器及壓力變送器等為隔爆型,防爆等級為ExDIIBT4。

